浙江省发展改革委近日发布《浙江省绿色低碳技术推广目录(2025年版)》,中国光大环境(集团)有限公司旗下研究院自主研发的“超低排放烟气净化工艺技术”成功入选,成为推动绿色低碳技术发展的又一重要成果。
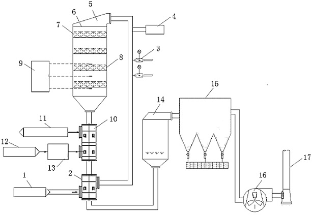
“超低排放烟气净化工艺技术”以焚烧项目为核心应用场景,通过多系统高效耦合与分设备提质增效的深度融合,显著降低烟气中污染物的排放浓度,达到超低排放标准。这一技术不仅是对当前环境污染治理需求的积极回应,更是焚烧行业迈向绿色、可持续发展道路的重要实践,充分体现了技术创新在推动行业转型升级中的关键作用。
随着新一轮科技革命和产业变革的加速推进,绿色技术正成为引领经济绿色转型的核心驱动力。光大环境研究院将以此次入选为契机,进一步加大“超低排放烟气净化工艺技术”的推广力度,深化其在实际应用中的成效。同时,研究院还将积极向省级及国家相关部门推荐更多自主研发的先进技术,助力绿色低碳技术的普及与应用,为生态文明建设贡献更大的力量。

图片来源于网络,如有侵权,请联系删除
- 新华全媒+丨我们要如何把握大模型带来的变化与机遇
- 财经观察丨乡村新店见证乡村发展新活力
- 财经慧说丨比黄金涨得还猛!还能喝到“9.9”咖啡吗?
- 生活观察丨大回暖跟着倒春寒,专家支招防“春病”
- 新华每日电讯丨唐风宋韵藏——洪泽湖畔小村三叹
- 中东战地手记丨停火后的加沙:废墟中的坚守与苦难



